近日,航空航天学院2020级直博生杨金在控制理论与控制工程领域顶级期刊IEEE Transactions on Cybernetics(TC)上发表研究论文“Dynamic-Memory Event-Triggered H∞ Load Frequency Control for Reconstructed Switched Model of Power Systems Under Hybrid Attacks”。杨金为该论文的第一作者,其导师钟其水副教授为通讯作者,电子科技大学为第一单位。
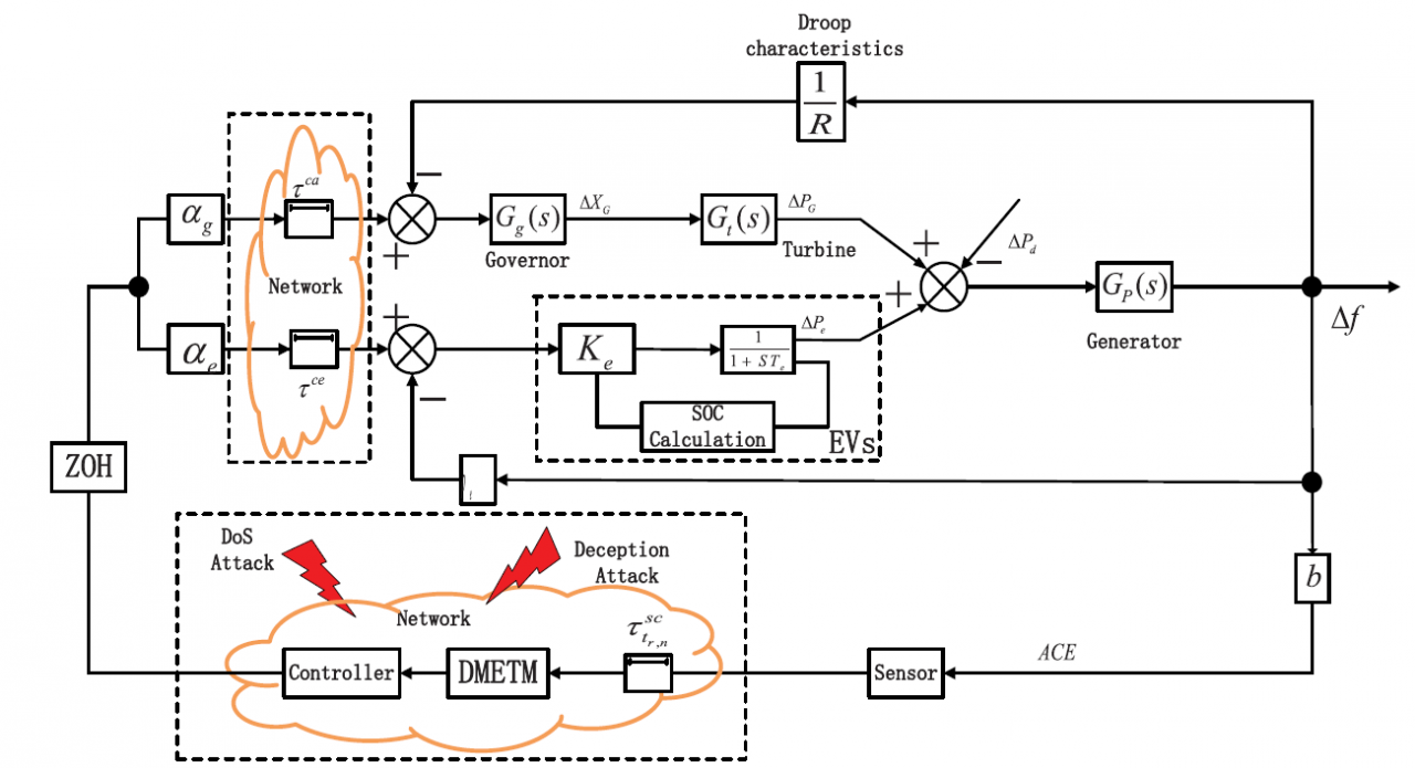
该论文研究了混合网络攻击下电力系统基于H∞性能指标的频率稳定性。该论文考虑了开放式通信网络中存在的denial-of-service(DoS)攻击和随机性欺骗攻击,将一般电力系统负荷频率控制(Load frequency control, LFC)模型重构为切换型LFC模型。针对网络通信资源过度消耗问题,首次提出了动态记忆型事件触发机制,有效降低了网络通信带宽的占用率。进一步,基于Lyapunov稳定性理论,构建切换型Lyapunov-Krasovskii泛函,建立了具有H∞性能指标的指数稳定性判据。最后,通过对比实验验证了所提出的动态记忆型事件触发机制的优越性及所设计的控制策略的有效性。该论文主要研究内容为电力系统LFC领域研究热点,研究成果为电力系统安全运行提供了一定的理论基础。

图1 电力系统LFC框图

图2 事件触发机制下系统状态轨迹图

图3 事件触发机制对应的触发时刻图
此外,钟其水副教授、杨金博士与合作者还在IEEE Transactions on Intelligent Transportation Systems和IEEE Transactions on Information Forensics and Security期刊上分别发表了题为 “Event-Triggered H∞ Load Frequency Control for Multi-Area Nonlinear Power Systems Based on Non-Fragile Proportional Integral Control Strategy” 和 “Co-Design of Observer-Based Fault Detection Filter and Dynamic Event-Triggered Controller for Wind Power System Under Dual Alterable DoS Attacks”的学术论文,主要研究工作涵盖了电力系统LFC方向的多项热点问题,如电力系统非脆弱比例积分控制策略的设计、故障诊断滤波器与动态事件触发控制器的联合设计、双重可变DoS攻击下电力系统的安全运行等。
IEEE Transactions on Cybernetics是中科院SCI一区TOP期刊,也是中国自动化学会推荐的控制理论与控制工程领域A类期刊,影响因子11.448。IEEE Transactions on Information Forensics and Security和IEEE Transactions on Intelligent Transportation Systems期刊均为中科院SCI一区TOP期刊,影响因子分别为7.178和6.492。
论文链接:https://ieeexplore.ieee.org/document/9774968
https://ieeexplore.ieee.org/document/9737119
https://ieeexplore.ieee.org/document/9546660
编辑:助理编辑 /
审核:林坤 /
发布:陈伟